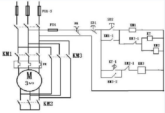
星三角啟動柜接線圖
時間:2014-7-17 來源:揚子江泵業(yè) 瀏覽數:3332
星三角啟動柜是集我公司多年生產、應用控制的經驗,經專家反復論證,優(yōu)化線路,精心設計而成,其中多種電路是當前國內先進的控制線路。根據不同的需要,設置了液位控制型、壓力控制型、溫度控制型、時間控制型、空調聯(lián)控型、潛污泵專用型及消防控制型等七大類型,并具有主回路短路、缺相、過載、過流及增加專用泵的泵體泄漏、定子繞組的超溫等保護功能。另外,各型又分單控型,多泵主用、備用互控型,主、備控型產品都具備故障時主用泵自動切除,備用泵自動投入無水停機、自動交換輪換、超水位停機報警等功能。
星三角啟動柜控制模式
一、液位控制
使用場合:對于排污池、集水池水泵直接放入水池中,從水池中抽水;對于消防供水、生活供水等可做成套設備,水泵在水池之外,通過管道聯(lián)接。控制柜控制水泵的運行。
一控二采用一用一備的方式,一控三采用二用一備的方式,一控四采用三用一備的方式。系統(tǒng)具有手動和自動功能。自動時,所要啟動的水泵逐臺啟動,時間間隔可調;系統(tǒng)具有故障報警、切換功能,一控二方式還具有交替切換功能;系統(tǒng)根據水位信號低啟高停或高啟低停。
二、壓力控制
使用場合:此系列設備一般用于消防穩(wěn)壓和其它需要保持水壓范圍的設備。一控二采用一用一備的方式,一控三采用二用一備的方式,一控四采用三用一備的方式。系統(tǒng)具有手動和自動功能。自動時,所要啟動的水泵逐臺啟動,時間間隔可調;系統(tǒng)具有故障切換功能,一控二方式還具有交替切換功能;系統(tǒng)根據電接點信號低壓啟動高壓停止,此啟停壓力值在電接點壓力表上設定。
三、空調
空調聯(lián)動系列:此系列設備主要用于空調冷熱水循環(huán)系統(tǒng)。一控二采用一用一備的方式,一控三采用二用一備的方式,一控四采用三用一備的方式。系統(tǒng)具有手動和自動功能。自動時,所要啟動的水泵逐臺啟動,時間間隔可調;系統(tǒng)具有故障切換功能,一控二方式還具有交替切換功能;系統(tǒng)根據空調聯(lián)運信號啟停,具有運行反饋信號。
四、消防
消防設備主要用于消火栓、消防噴淋系統(tǒng)。一控二采用一用一備的方式,一控三采用二用一備的方式,一控四采用三用一備的方式。系統(tǒng)具有手動和自動功能。自動時,所要啟動的水泵逐臺啟動,時間間隔可調;系統(tǒng)具有故障切換功能,一控二方式還具有交替切換功能。系統(tǒng)具有遠程控制和信號反饋接口可連接至消防栓、消防中心等。消防栓或消防中心啟動DC24V消防信號時,消防栓控制柜會自動啟動消防栓泵運行,在此基礎上可增加消防穩(wěn)壓設備(參見壓力控制系列);當壓力開關或消防中心啟動DC24V消防噴淋信號時,消防噴淋控制柜會自動啟動消防噴淋泵運行,在此基礎上可增加消防穩(wěn)壓設備(參見壓力控制系列)。
星三角啟動柜接線圖

揚子江泵業(yè)將本著“質量為先,技術為先,客戶為先,誠信為先”的原則,不斷為國內外公司提供先進的技術服務與優(yōu)質的產品.
感謝您訪問我們揚子江泵業(yè)的網站m.pinganfs.com,如有任何水泵疑問我們一定會盡心盡力為您提供優(yōu)質的服務。
